
용융 도금 방식의 유도 가열 접합 장치 및 이를 이용한 전극 탭 접합 방법1020140052568

턴 테이블을 이용한 자동 배치 방식의 카메라 모듈 검사 장치 및 방법1020140072658

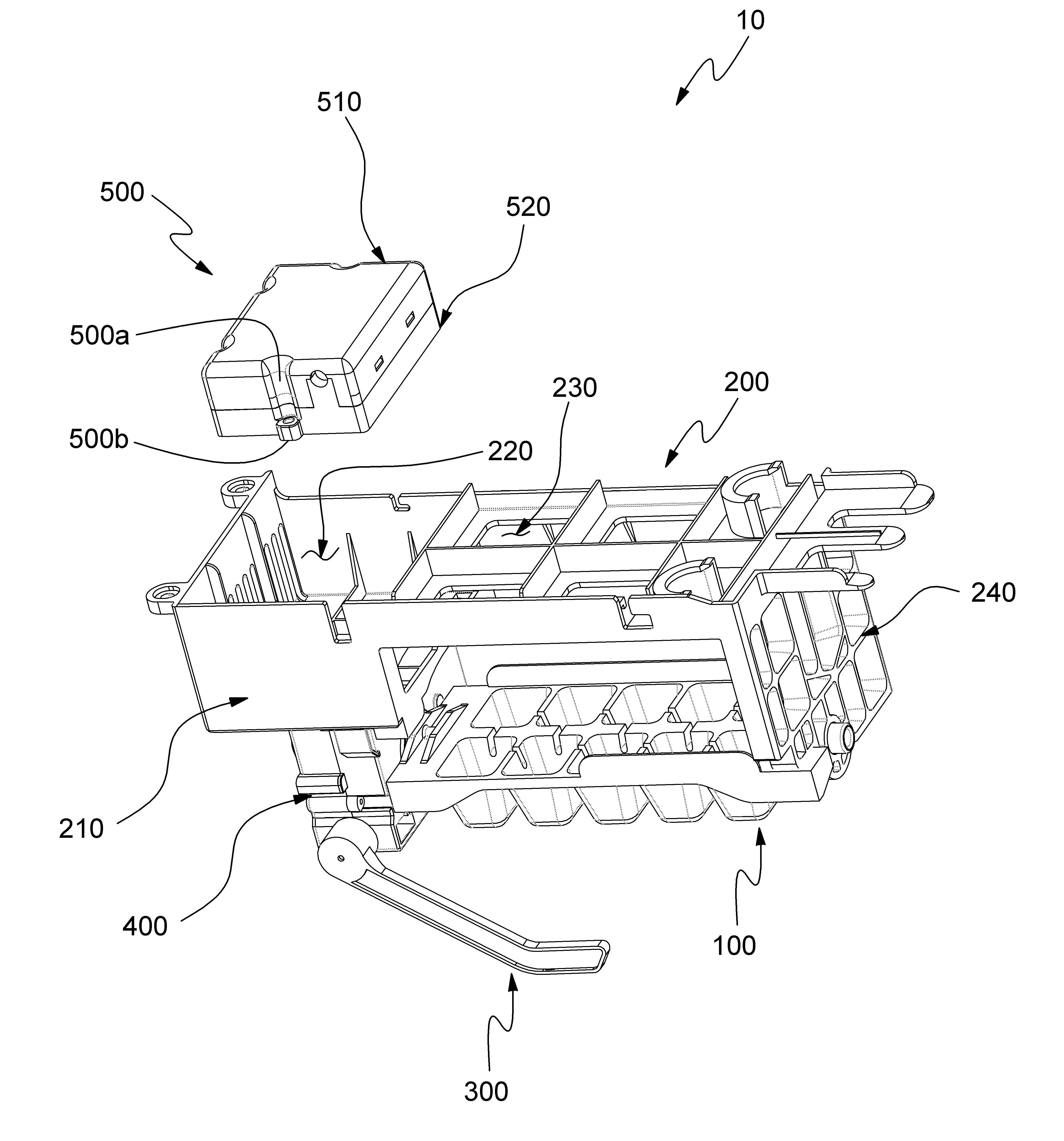
독립 제어 방식의 제빙기 및 이를 이용한 구동 방법10-2014-0043137

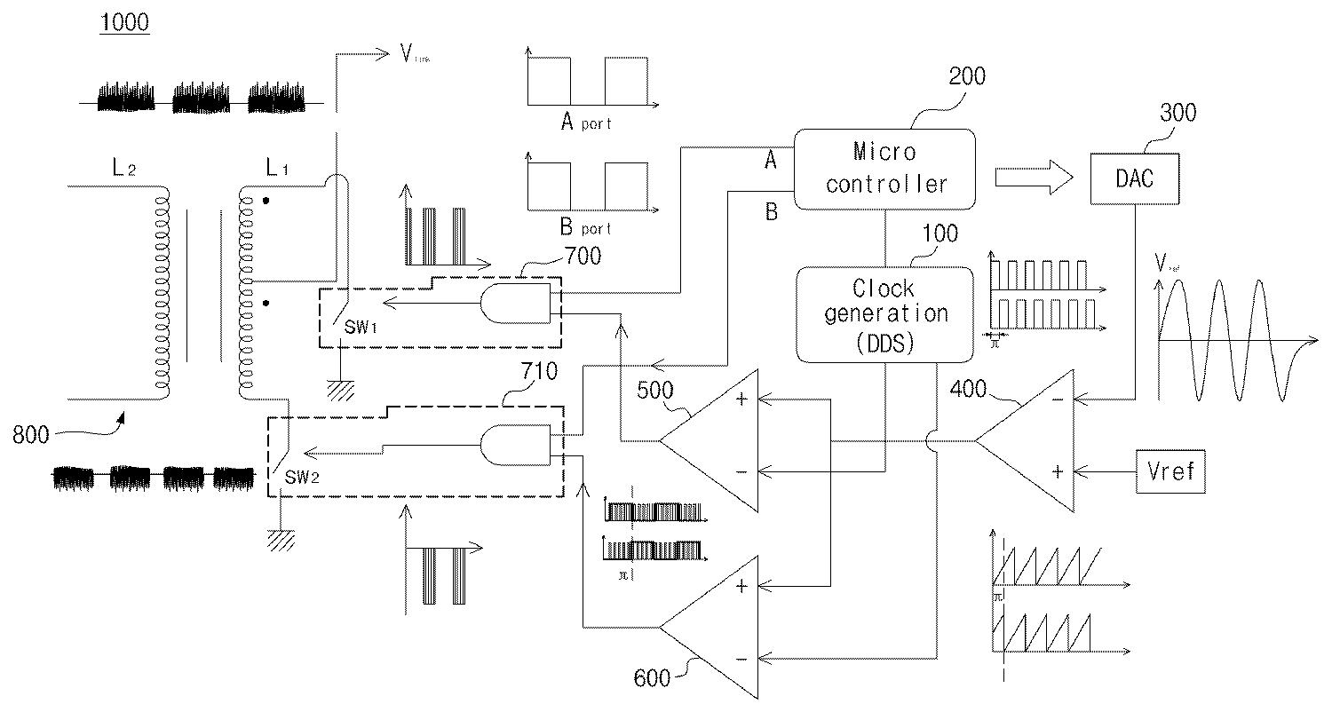
멀티이득 추출장치 및 그 구동방법10-2014-0128620

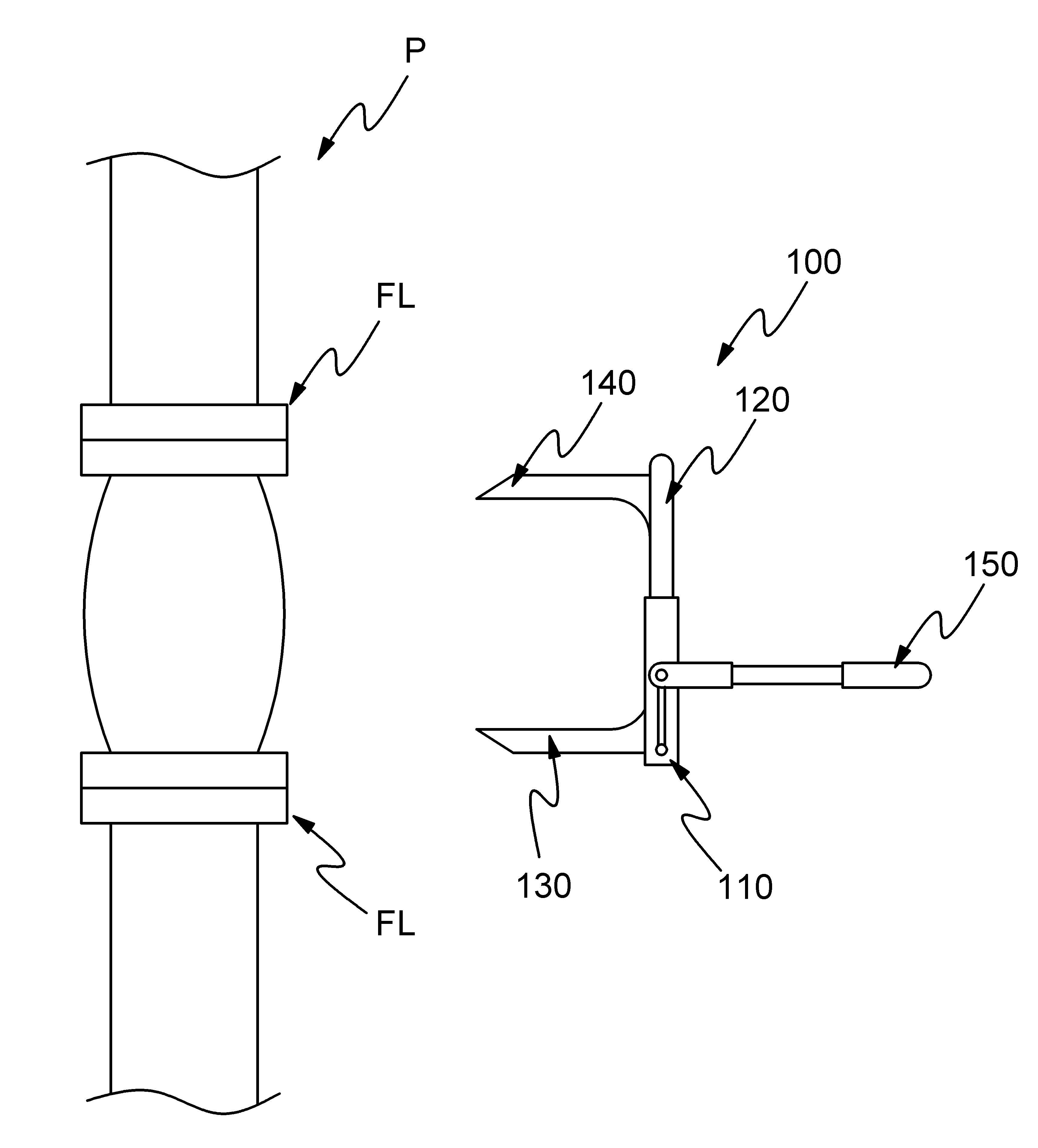
배관 지지 장치 및 방법10-2014-0056933

고전압 펄스파 및 저전압 펄스파 복합발생 제어장치 및 그 구동방법1020140018566

유도 가열 방식의 시트 접착 장치 및 방법1020130097057

출력이득 멀티 추출장치 및 그 구동방법1020140070997

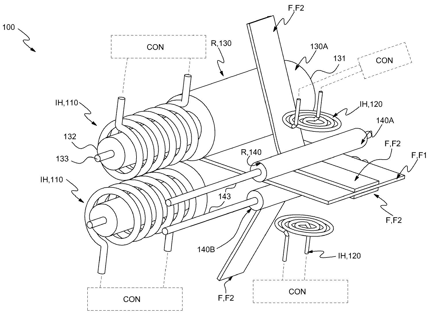
압전 소자를 이용한 체인 세척 유닛 및 이를 이용한 체인 세척 방법1020140056934

일러스트 이미지 검색 및 사용권 중개 시스템 및 그 구동방법10-2013-0022866

고로케 빵 제조 방법10-2014-0051560

차량관리 포탈 시스템 및 그 구동방법10-2013-0136299